11年专注防爆betway广告江苏省「专精特新 」「瞪羚企业 」 国家高新技术企业

服务热线:400-000-9261 咨询电话:151 9595 6304

高新技术企业认定,锅炉与锅炉水处理协会会员单位

热门关键词:

反应釜导热油加热好不好「必威app精装版苹果版下载安装教程机械」告诉您

现在市场上用反应釜设备的厂家很多,厂家生产产品时需要物料混合反应就需要用到反应釜,反应釜本身不具备加热和冷却的功能,所以选择导热油加热,导热油加热好不好呢,必威app精装版苹果版下载安装教程小编告诉您。 

反应釜导热油加热

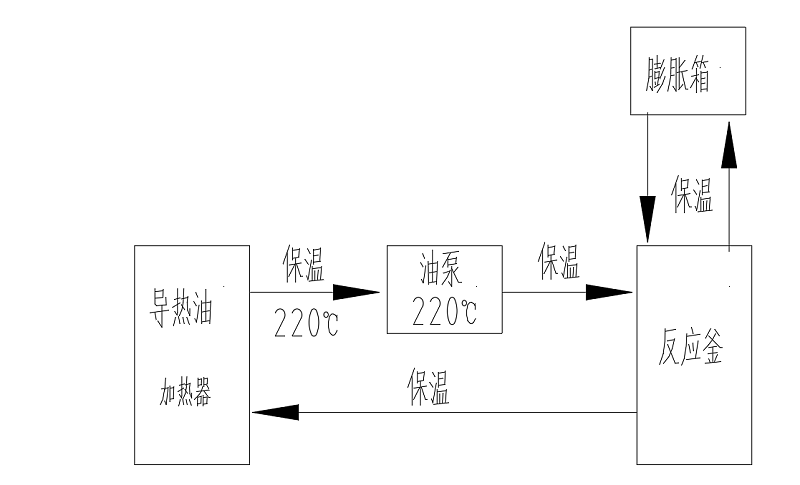
很多厂家用反应釜混合物料时需要加热或冷却工艺,由于反应釜本身不具备加热或冷却功能,这个时候就需要辅助设备给工艺需求控温,betway广告就是这么一款设备,betway广告机组是将导热油用电能加热器加热到一定温度,泵送入旋转反应釜再回流入到betway广告的循环过程,实现对反应釜加热。 

必威app精装版苹果版下载安装教程机械通过不断的研发生产的betway广告具备的优势有很多,例如:导热油密度低,加热能耗低,传热快,温度稳定,压力小,加热温度高等等。所以反应釜选择导热油加热很好,对环境友好,温控稳定持久,升降温快。

         导热油加热反应釜流程

 必威app精装版苹果版下载安装教程机械一直秉承客户的要求就是我们的追求,设备品质是硬件,服务是软件。专注设备细节和安全,反应釜导热油加热选择必威app精装版苹果版下载安装教程电加热器绝对放心!有需要可以咨询我们:400-000-9261,151 9595 6304。希望能帮助到您!

【相关推荐】

咨询热线

400-000-9261
热品推荐
ExdbⅡBT4Gb防爆导热油炉

ExdbⅡBT4Gb防爆导热油炉

产品型号:EUOTBF温度范围:15~300°C控温精度:PID±0.5℃功率范围:100-2400KW(可定制)
1200KWbetway广告

1200KWbetway广告

产品型号:YWDR温度范围:35~280°C控温精度:PID±1℃功率范围:100-2400KW(可定制)
Baidu
88必威